

一、建筑声效数据分析
(一)设计需求分析
录音室的声学设计与装修主要包括噪声控制、音质设计两大部分。噪声控制包括隔声、消声、减震等方面。音质设计包括房间结构、吸声、扩散等。要将各个房间的背景噪声及混响时间控制在合理范围内。
设计原则及及设计指标
1、混响时间合理。混响时间太长,每个字的发音延时就会过久,影响下个字的发音在空气中的传播,导致声音含混不清、语速较快;太短,则每个字的发音就显得生硬、沉闷,尤其语速比较慢的时候,就缺乏节奏感。

文艺类录音室混响时间((500Hz)的推荐范围与容积的关系
根据实际使用情况及国家标准,录音室和导播室中频500Hz混响时间为0.3-0.4s。
2、录音间和控制室间在使用时,应保证有足够安静的背景噪声。室内允许噪音NR25。
(二)设计理念如下:
1 必须营造一个第一次反射的完全自由的区域。
2 要实现较宽波段范围内的声音频率的扩散,就必须扩散所有波长。因此,要在界面分布覆盖标度不同,特性相似的不规则几何体。
3 房间各频段的吸音。
4 房间的隔音部分。
5方便的进行控制和录制,在整个内部,工作区域与办公区域保持一种隔离状态。同时又统一为整体环境。
二、方案实施
(一)、隔音实施方案
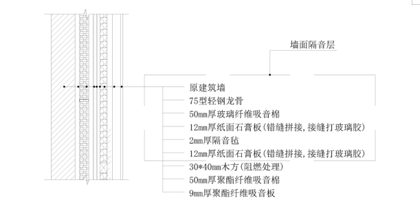
1、隔音墙方案实施
为避免各个房间之间串音,在修建房间隔墙时,隔墙需使用隔音效果较好的工艺。工艺如下:

2、隔音窗(观察窗)方案实施
观察窗位于录音室与控制室之间,观察窗的隔音量必须符合现行的《有线广播录音播音室设计规范和技术用房技术要求》中关于隔音窗的要求,要求为下表:

现将观察窗设计为3层玻璃结构,各层玻璃之间的间距不应全部相等,玻璃与窗框采用弹性材料减震并采取密封措施,观察窗临录音室一面的玻璃向上倾斜6°。
3、隔音门方案实施
各个房间的出入门必须使用专业隔音门,隔音门隔音量必须严格要求。必须符合现行的《有线广播录音播音室设计规范和技术用房技术要求》中关于隔音门的要求,要求为下表:

注:门缝与门框之间的结合部分应有密封措施;门框与墙洞之间的缝隙应填充密实,以防漏音。
(二)、音质设计方案
1、墙面处理:
录音室整体呈规则的长方体,容易产生共振现象。室内平行的墙面之间、顶棚和地面之间也会有颤动的回声产生,因此建议将墙角做成一定的角度,做补充吸声。后墙和顶面再做凹凸异形结构,增加声的反射,从而达到增加直达声,使房间内的声场更加均匀的设计目的。墙面均采用吸声结构,工艺如下:

2、地面处理:
建议在地面铺设厚重的吸音地毯,增加房间内的吸音面,从而达到缩短房间内混响时间。

3、顶面处理:
房间的顶面采用吸声与扩散相结合的方式,顶面面层采用吸声材料,增加吸声面,缩短混响时间。造型采用凹凸的异型造型,以此来增加房间的直达声,使房间的声场更加均匀。顶面均采用吸声结构,工艺如下:
